发动机和水,在我们印象中往往是相互排斥的,因为发动机进水通常的结果是发动机发生故障,需要大修。不过我要说往发动机进气歧管或者气缸内喷水可以增加发动机的热效率,您信吗?近日,网通社从相关渠道了解到,中国第一汽车股份有限公司申请的发明专利被曝光,该专利为喷水发动机的水箱温控系统,是喷水发动机不可或缺的辅助系统。

水具有高汽化潜热和高比热容的优点,所以非常合适作为油气混合物的冷却媒介。在发动机燃烧时的压缩末期,喷入适量水,通过水雾来降低进气温度,从而降低燃烧室内的温度,避免爆震或者因为爆震而延后点火提前角造成功率损失,同时水蒸气也有清理积碳的作用。以往水冷系统是藉由水将引擎外围的温度降温,无法针对产生热源的燃烧室直接降温。
而一汽所申请的专利是为了什么呢?最主要的功能就是让水箱里的水不会冻结!水到达冰点以下就会结冰,因此喷水系统在寒冷环境下会面临结冰的问题,管路内存水结冰也会伤及各种零部件。因此,现有的发动机喷水系统在这种情况下会停止喷水,而有了一汽申请的这种专利技术,能保证车辆长时间在极冷环境下,水箱内的水也不会结冰,保证了喷水系统的稳定工作。

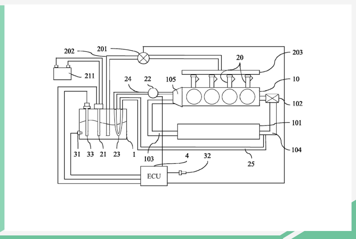
据悉,该用于喷水发动机的水箱温度控制系统,包括水箱、加热模块、采集模块和控制模块几部分组成。加热模块用于对水箱内的水进行加热;采集模块是为了采集水箱内水的温度以及车辆相关的环境温度,控制模块是将其它模块相连接,进行总控。